Diodes Incorporated AP3785TEV1 Evaluation Board
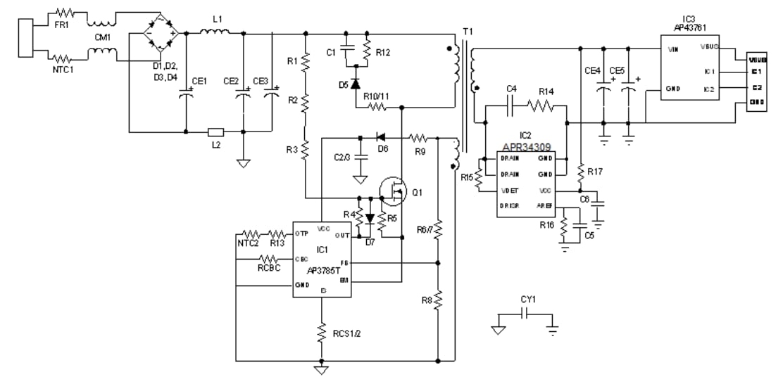
Diodes Incorporated AP3785TEV1 Evaluation Board is based on flyback topology and evaluates the AP3785TMTR-G1 high-performance AC/DC power supply controller. This evaluation board works under the pulse frequency modulation method and is employed with a primary-side regulated mode. The AP3785TEV1 board operates at a valley switching on region and offers low standby input power consumption. This evaluation board is designed as high efficiency, cost-effective, and components less flexible power design consumer home appliance systems and charger adopter applications. The AP3785TEV1 board meets DOE VI and CoC Tier 2 energy efficiency requirements.The AP3785TEV1 board operates at a 90VAC to 265VAC input voltage range. This evaluation board offers 15W total output power, 5V main output, and less than 30mW input standby power. It is ideal for chargers, adapters, mobile phones, PDAs, MP3s, standby, and auxiliary power supplies.
Features
- High-efficiency
- Cost-effective and components less
- Over Voltage Protection (OVP)
- Transformer Saturation Protection (TSP)
- Pulse frequency modulation method
- Primary side regulated mode
- Optical Line Protection System (OLP)
- External Over Temperature Protection (OTP)
- Output Short Circuit Protection (OSP)
Specifications
- 90VAC to 265VAC input voltage range
- >85% efficiency
- 15W total output power
- 5V main output
- >30mW input standby power
Applications
- Chargers
- Adapters
- Mobile phones
- PDAs
- MP3
- Standby and auxiliary power supplies
Schematic Diagram
Board Layout
Publicado: 2020-02-10
| Actualizado: 2024-07-19
