ROHM Semiconductor LogiCoA003-EVK-001 Evaluation Board
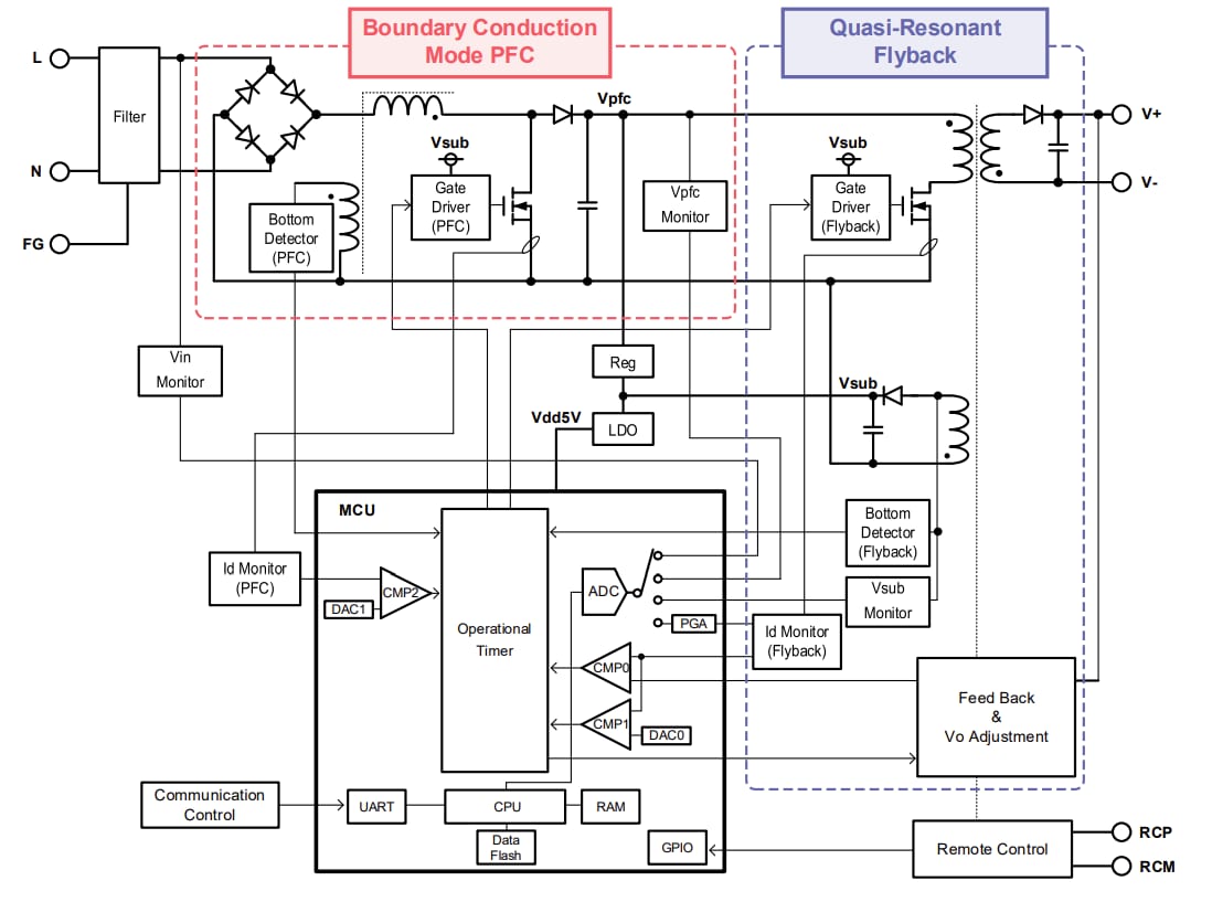
ROHM Semiconductor LogiCoA003-EVK-001 Evaluation Board is designed to evaluate and demonstrate the performance of LogiCoA™ (Logic Converter and Amplifier) solutions. LogiCoA™ is a power solution that implements analog-digital hybrid control to a switching power supply. This evaluation board is specifically designed for boundary conduction mode PFC and Quasi-resonant flyback converters with analog-digital hybrid control. The LogiCoA003-EVK-001 evaluation board uses the ML62Q2035 LogiCoA™ microcontroller as its power supply controller, which controls the BCM-PFC converter and the QR flyback converter. This evaluation board also includes external components such as gate driver, MOSFET, diode, LDO, and a transformer as application circuits for BCM-PFC and QR flyback converter.The PFC converter in the first stage of the LogiCoA003-EVK-001 evaluation board operates in Boundary Conduction Mode (BCM). In boundary conduction mode operation, the MOSFET is turned on at the timing when the inductor current is zero, thereby reducing switching losses. The flyback converter in the last stage of the LogiCoA003-EVK-001 board operates in Quasi-Resonant (QR) mode. In QR mode operation, it turns on the MOSFET when the drain voltage is low, which helps to reduce switching losses.
The LogiCoA003-EVK-001 evaluation board is equipped with a block for adjusting the output voltage. This block allows the adjustment of the output voltage without changing component values by adjusting the parameters of the microcontroller.
Specifications
- 85V to 264V input voltage range
- 47Hz to 63Hz input frequency range
- 80V to 120V startup voltage range
- 21.6V to 26.4V output voltage range
- 4A output current
- 2A to 4.8A overcurrent protection range
- 87% power supply efficiency
- 0.97 power factor
Block Diagram
LogiCoA™ Power Solution Outline
Connection Diagram
Overview Image
